A Simpson 715 AC VTVM

Tuesday, February 4, 2025 at 13:04:07

This device is an AC only VTVM with a dB scale. It’s often mentioned as a meter made for audio use. It’s a compact, good looking unit.

The front is mostly taken up by the meter face:

simpson715-frontpanel-wereboar.jpg

The back has nothing except the screw holes and a metal grommet hole for the cord.

simpson715-back-wereboar.jpg

When I received this meter, it had a rubberized 3-prong grounded plug on it. I’ve seen pictures of others with 2-prong, but the schematic seems to indicate the chassis was grounded. I’ve got a two-prong on it for testing, but will replace with the proper cord later.

The inside of the unit is pretty busy.

simpson715-topchassis-wereboar.jpg

simpson715-bottomchassis-wereboar.jpg

Tube compliment is:

12AT7
12AT7
6C4

Power is provided by a selenium rectifier for the transformer. It’s a pretty simple device, an input amplifier to provide the high impedance, a cascode amplifier to drive things, and the signal voltage is rectified right on the meter. Nothing too fancy here.

However, like many things from this time period, it doesn’t work right. That’s probably due to the capacitors leaking, or perhaps something else has gone wrong over the years. The Simpson manual provides a schematic, but no real troubleshooting information.

simpson715-simpsonschematic-wereboar.jpg

What would be helpful here is voltage information for the tubes and some “Does it do this?” information.

Enter the Heathkit AV-3.

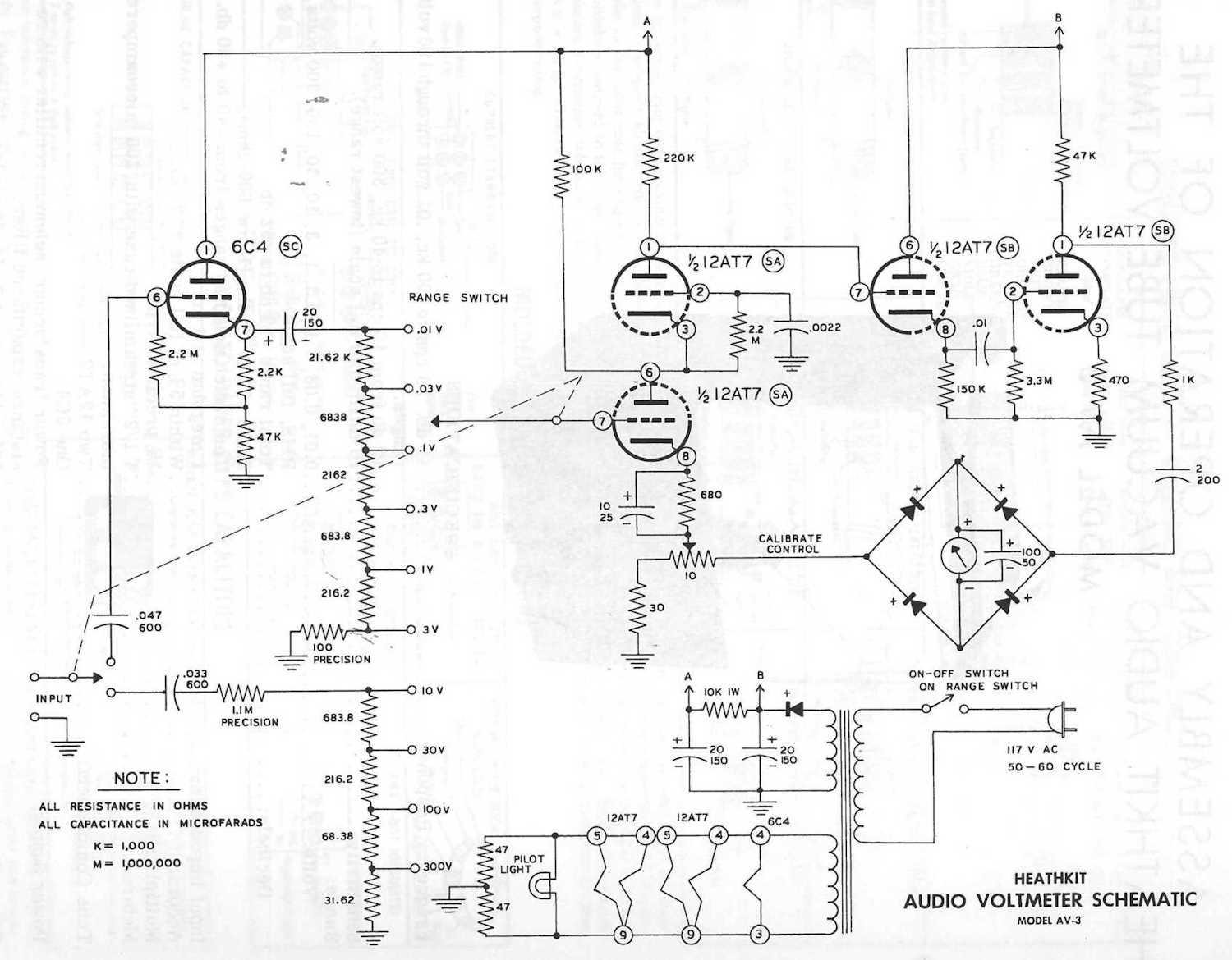
There’s no picture, you can find plenty of them all over the internet. However, what’s odd about this unit is that some of them have “Simpson Elec Co” on the meter face. Why is that? Well, here’s the schematic for the AV-3:

simpson715-heathkitav3schematic-wereboar.jpg

You’ll notice, other than parts placement on the schematic, that it’s the same thing. Heathkit must have contracted Simpson to assemble these for people who wanted to purchase an assembled unit. Since this was also sold as a kit, that means one of Heathkit’s lovely manuals must exist for the unit. BAMA and other souces didn’t have it, so I sourced one from ManualMan, and there it is:

simpson715-tubevoltages-wereboar.jpg

This thing may have a chance at living again. Stay tuned!

Next part of this series: https://wereboar.com … x-the-no-zero-issue/
Wrapup and final thoughts: https://wereboar.com … -and-final-thoughts/

Top of Page